图:雷诺氢动力概念车Scenic Vision(风景)
新能源的趋势下,除了电气化,氢能源的出现频率也在逐渐增加。不过大多数时候谈到氢动力,它都是以燃料电池的形式存在的。而很明显从今年开始,将氢作为直接燃料,以内燃机形式展现的技术路径也开始更多登上舞台。年初,丰田系车企以及雅马哈等强力外援的加入,高调宣布了其氢燃料V8内燃机的合作项目。一季度尾声,福特又“低调”的提交了针对氢燃料涡轮增压内燃机的部分专利。
近日,雷诺的氢动力概念车Scenic Vision(风景)首发。虽然概念车上还是采用“传统”的氢燃料电池结构,但雷诺表示未来该车型动力来源将是氢燃料内燃机。它有可能是一种怎样的动力呢?当日、美、欧车企都开始在该领域发力,氢燃料内燃机会成为新能源车最终的归宿吗?
图:雷诺氢动力概念车Scenic Vision(风景)
更亲民的氢燃料内燃机?
从车型定位来看,雷诺这台全新的Scenic Vision(风景)车长不足4.5米,就算作为紧凑型SUV,大约与日产逍客的定位更加接近,类似欧洲客户非常喜欢的跨界车形式。所以,无论从这种尺寸的车型所需要的动力来看,还是说从新车的发动机舱布局空间来看。雷诺这款概念车如果采用氢燃料内燃机动力,那么其排量一定不会很大。相比丰田的V8,雷诺的出场无疑更加亲民一些。
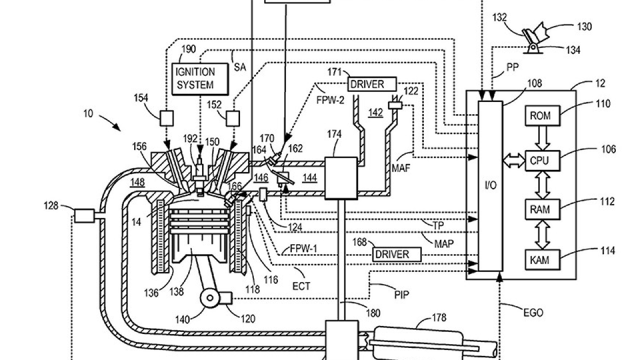
图:雅马哈参与打造的氢燃料内燃机
这也带来另一个问题,雷诺是打算全新开发,还是沿用已经问世的成熟汽油内燃机?还是以丰田为例,目前开发的这台氢燃料内燃机,就是在雷克萨斯RC F那台2UR-GSE 5.0L V8的基础上改进而来。福特虽然还没有公布具体应用的发动机型号,但其氢燃料内燃机技术专利,都是围绕品牌非常成熟的涡轮增压技术打造。
回到雷诺这边,目前汽油动力小排量发动机之中,一个是雷诺-日产-三菱联盟与戴姆勒联合开发的1.3T涡轮增压发动机,另一个就是日产奇骏搭载的1.5T涡轮增压发动机。那么这两台排量非常接近的发动机之中,谁更有可能被“改造”呢?个人认为答案可能是1.5T发动机,原因有以下两方面。
首先在技术方面,此前聊福特氢燃料内燃机专利的时候就提过,由于氢极为活跃,作为燃料使用的时候,几乎不用考虑它在缸体内的雾化效果以及扩散问题,相反还得考虑早燃的情况。所以目前汽油机流行的窄缸径、长行程缸体反倒不适合氢燃料内燃机。反之需要大缸径、短行程的传统路径。比如丰田用来改造的2UR-GSE发动机,其口径达到94mm,但冲程只有89.5mm。所以上次也聊过,氢燃料内燃机有可能“复活”高转速发动机。
1.5T不会白来,“大小长短”也合适
在这一块,奔驰M282 1.3T发动机,其缸径为72.2mm,行程达到81.3mm,是典型的长行程内燃机。而日产VC-TURBO系列的可变压缩比发动机,口径为84mm,最大行程90.1mm(最小行程88.9mm),虽然行程仍然相对较长,但是口径与冲程的比例显然要更小一些。这点结合其汽油版特质也可见一斑,在奇骏身上,这台1.5T发动机不仅有300N·m的最大扭矩,并且可以从2800rpm开始一直持续到4400rpm。
图:雷诺氢动力概念车Scenic Vision(风景)
另一方面就属于雷诺-日产-三菱联盟的战略部分了。结合当下动力系统开发的成本,以及各大主流车企降本增效的必然趋势。花了大价钱开发,集各类技术于一身的VC-TURBO 1.5T发动机,显然不会因为奇骏的尝试之后就“封存”。相反,无论是借助混动、增程,甚至是潜在的氢能源,雷诺-日产-三菱联盟势必都将持续在这台发动机上面做文章。比如前不久日产就发布了逍客e-POWER车型,其搭载的就是1.5T发动机,但只是作为“增程器”存在罢了。
可变压缩比等等都用得上,考验在调校
而如果以这台1.5T为基础,进行氢燃料改造的话,将会如何进行呢?首先需要面对的还是氢作为燃料,过于敏感的问题。一方面,“烧氢”需要通过高压缩比来抑制其早燃和回火的现象。另一方面,如果通过涡轮增压形式来加压,又得面临高温对氢燃料的影响。丰田的办法是采用原本底子就能达到12.3:1的压缩比的自然吸气发动机,福特的办法是双进气阀稀薄燃烧,雷诺呢?
雷诺自然得把可变压缩比用起来,这一技术在汽油机时代更多是抑制爆震,兼容高、低工况下油耗与动力输出的关系。在氢燃料的情况下,目前8-14:1的压缩比可调范围,参考其它车企的基础,应该已经足够。只不过根据燃料的变化,肯定得针对性进行调校。另一方面,目前混合喷射的技术路径恐怕不太适合氢燃料。尽可能减少氢对于发动机各种部位的“侵蚀”是非常有必要的,所以调整后的高压直喷或许才是氢燃料内燃机的归宿。
图:福特氢燃料内燃机部分专利图
接下来就是进、排气与温度。首先,由于氢的热值极高,所以其燃烧所需的空气也更多。不过目前可变气门的技术,各大厂商也都已经运用的非常成熟了。以这台1.5T发动机为例,它也采用了电动可变进气门。排气部分,该发动机则是采用了主流的缸盖集成排气歧管设计。快速热车、减少涡轮迟滞等优势,在氢燃料时代,仍然具有很重要的意义。但是集成设计带来的热管理压力,也比燃油时代更为苛刻。原发动机本身带有一个多流量控制阀,通过可变多路水冷实现更为精确的热管理。改为氢燃料之后,如何进行更为匹配的调校,就考验车企的智慧了。当然,是否能够将氢燃烧后的氮氧化物,通过涡轮增压引入进气端,适当使得过于活跃的氢燃料适当“懒惰”,也是氢内燃机技术路线下的必修课之一。
写在最后:
除了以上的猜想内容之外,还有诸如材料应用、机油润滑、燃烧设计等等课题,我们也只能静待雷诺一一为我们揭开答案了。氢燃料内燃机的发展未来肯定也还会遇到各种各样的问题,但是更多车企的加入,以及氢燃料本身的特质,都让我们有理由期待内燃机与可持续发展并不矛盾的那一天来临。

车讯网








































